

产品介绍:LD系列单点激光雷达,采用同轴TOF技术研发的工业级产品。基于红外激光和红色激光的特性和原理,提供高性价比的产品,主要用于自动化立体仓库、无人机定高及避障、行车防撞等领域,也可用于快速移动物体的距离探测。
分享到:
| 光学特性 | |
|---|---|
| 激光光源 | 波长905nm,一类激光产品 |
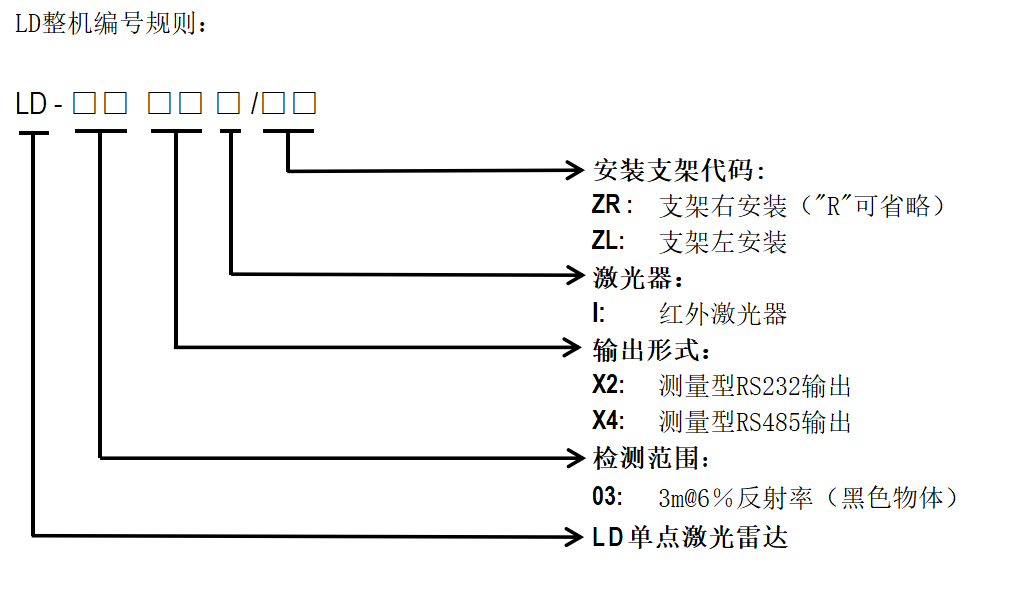
| 检测范围 | 3m@6%反射率(黑色物体);10m@90%反射率(白色物体) |
| 激光出口光斑大小 | 5mm |
| 重复精度 | 8mm@500HZ |
| 距离误差 | ±20mm |
| 温漂误差 | 0.25mm/℃ |
| 电气/机械参数 | |
| 工作电压 | DC10V-28V |
| 上电启动时间 | 典型值3s |
| 功耗 | <3W |
| 外形尺寸(mm) | 50mm×50mm×50.5mm |
| 电缆长度 | 2m |
| 输出形式 | RS232/RS485 |
科力光电版权所有 2018-2028 网站备案号:鲁ICP备14008611号-1